咨询电话
13924666952
400-158-1606
 工业机械手为了满足CE标记EMC的要求,必须采用带有屏蔽层的屏蔽电缆,屏蔽电缆有三根相导体的屏蔽电缆和四根相导体的屏蔽电缆,其中一根为PE线,如下图所示:

屏蔽线缆要求
为了有效抑制射频干扰发射和传导,屏蔽线的屏蔽层由同轴的铜编织带组成。为了增加屏蔽效能和导电性能,屏蔽层的编织密度应大于90%。如下图所示:

屏蔽层的编织密度
安装注意事项:
● 所有屏蔽电缆推荐使用屏蔽对称电缆,对于输入电缆也可以采用四芯电缆;
● 电机电缆及其PE屏蔽导线(绞合屏蔽)应尽量短,以降低电磁辐射以及电缆外部的杂散电流和容性电流;
● 建议所有控制电缆都需要采用屏蔽电缆;
● 驱动器的输出动力线建议使用屏蔽电缆,或使用钢管屏蔽动力线,且屏蔽层要可靠接地,对于受干扰设备的引线建议使用双绞屏蔽控制线,并将屏蔽层可靠接地。
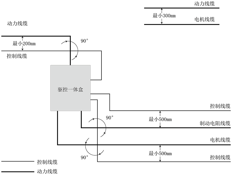
线缆布线要求:
1)电机电缆的走线一定要远离其他电缆的走线,几个驱动器的电机电缆可以并排走线。
2)建议将电机电缆、输入动力电缆和控制电缆分别布在不同的线槽中。为了避免由于驱动器输出电压快速变化产生的电磁干扰,应该避免电机电缆和其他电缆的长距离并排走线。
3)当控制电缆必须穿过动力电缆时,要保证两种电缆之间的夹角尽可能保持90度,不要将其他电缆穿过驱动器。
4)驱动器的动力输入和输出线及弱点信号线(如控制线路)尽量不要平行布置,有条件时垂直布置。
5)电缆线槽之间必须保持良好的连接,并且接地良好。铝制线槽可用于改善等电位。
6)滤波器、驱动器、电机均应和系统(机械或装置)应良好搭接,在安装的部分实行喷涂保护,导电金属充分接触。
线缆布线图如下:

版权所有 © 深圳市九州酷游(ku游)工业控制股份有限公司 未经许可不得复制、转载或摘编,违者必究 版权声明
Copyright © Shenzhen Huacheng Industrial Control Co., Ltd. All Rights Reserved.
网站ICP备案号: 粤ICP备19106162号
技术支持:新新网络