八轴EtherCAT总线运动控制器-机器人的控制系统-九州酷游(ku游)数控

九州酷游(ku游)

ECTC8八轴EtherCAT总线运动控制器

ECTC8八轴EtherCAT总线运动控制器

  • 通用控制系统最大支持1-16轴控制,支持三轴空间直线、空间圆弧动作;

  • 支持TCP远程通讯协议、视觉通讯协议,支持modbus RTU、modbus TCP协议;

  • 1个主程序16个子程序,支持16个子程序并行,含有丰富的动作和工艺指令,简化编程工作;

  • 拥有1路CAN口,满足多设备交互功能;

  • 支持示教器调试伺服,减少调试步骤;

  • 支持外扩IO板,模拟量输入输出板;

  • 支持编码器跟随;

  • 七段速度轨迹规划,伺服运动更平稳;

  • 支持任意轴绝对值或增量电机,支持长原点和短原点。

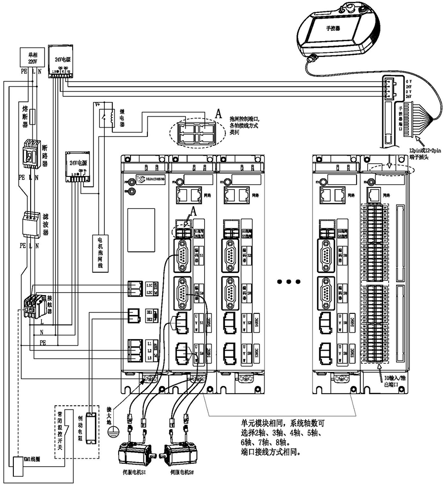
    九州酷游(ku游)数控自研EtherCAT总线运动控制器,集驱动与运动控制一体,桁架机械手控制系统为通用总线型机械手控制器,可满足自由搭配多轴运动控制。


    产品特点


    1、通用控制系统最大支持1-16轴控制,支持三轴空间直线、空间圆弧动作;

    2、支持TCP远程通讯协议、视觉通讯协议,支持modbus RTU、modbus TCP协议;

    3、1个主程序16个子程序,支持16个子程序并行,含有丰富的动作和工艺指令,简化编程工作;

    4、拥有1路CAN口,满足多设备交互功能;

    5、支持示教器调试伺服,减少调试步骤;

    6、支持外扩IO板,模拟量输入输出板;

    7、支持编码器跟随;

    8、七段速度轨迹规划,伺服运动更平稳;

    9、支持任意轴绝对值或增量电机,支持长原点和短原点。


    注意:

    1)用户需要自行评估IO电源是否超出标配50W,如超出,则需要自行更换大功率电源。

    2)接线完成后手控器上出现的报警轻按用户手册“8.4 报警及其解决方法”进行处理。

    3)省略号处单元模块相同,系统轴数可选择2轴、3轴、4轴、5轴、6轴、7轴、8轴。端口连接方式相同。

    主控尺寸图:



    安装方式

    螺丝规格

    螺丝长度(max)

    安装扭矩(max)

    螺丝固定

    M5

    12mm

    7.5kgf.cm


    手控器尺寸图:



    单路开关电源图:



    安装方式

    安装位号

    螺丝规格

    螺丝长度(max)

    安装扭矩(max)

    螺丝固定

    ①--② ⑦--⑨

    M3

    5mm

    6.5kgf.cm

    ③--⑥ ⑩--⑫

    M3

    3mm

    7kgf.cm


    双路开关电源图:



    安装方式

    安装位号

    螺丝规格

    螺丝长度(max)

    安装扭矩(max)

    螺丝固定

    ①--② ⑦--⑨

    M3

    5mm

    6.5kgf.cm

    ③--⑥ ⑩--⑫

    M3

    3mm

    7kgf.cm


    制动电阻尺寸图:



    型号

    25℃-40℃额定功率(W)

    外形尺寸(mm)

    阻值范围

    电阻体

    A±1.0

    B±1.0

    C±1.0

    D±1.0

    E±0.5

    F

    G±1.0

    0.1~20K

    RXLG

    200

    165

    147

    30

    60

    5.6

    45°

    119



    产品安全认证——CE认证报告


版权所有 © 深圳市九州酷游(ku游)工业控制股份有限公司 未经许可不得复制、转载或摘编,违者必究  版权声明

Copyright © Shenzhen Huacheng Industrial Control Co., Ltd. All Rights Reserved.

网站ICP备案号: 粤ICP备19106162号

技术支持:新新网络

咨询在线客服

咨询电话

13924666952

400-158-1606

官方客服微信